8入力8出力ビデオマトリクス・スイッチャ

1997年2月 長嶋洋一



■概要■

本機は、RCA端子によるNTSCビデオ信号の8入力8出力のスイッチマトリクスをMIDI
でリアルタイム制御するマシンである。ビデオ信号をフレームバッファに格納せずにそ
のままアナログ的にスイッチングしているので、厳密にはフレーム内の非同期ノイズを
発生するが、センサ等を用いたマルチメディア・パフォーマンスにおいては十分な機能
を持っている。スイッチングのデバイスにはMAXIM社のMAX456を、MIDI制御系には
カードマイコンAKI-80を用いている。

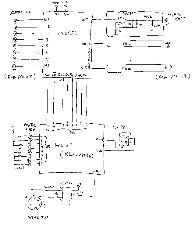
■システム(ハードウェア)■

本機の回路図は以下のようになっている。


■ファームウェア■

本機のAKI-80内に組み込まれたファームウェアのソースプログラムは以下の通りであ
る。

;-----------------------------------------------------------------------
;       8-in 8-out Matrix Video Signal Switcher : Feb. 1996
;-----------------------------------------------------------------------

;##### RAM Map #####
        dseg
        org     0000h
rx_fifo         ds      4096
rx_top          ds      2
rx_end          ds      2
rsb             ds      1
dcb             ds      1
channel         ds      1
keyno           ds      1
select          ds      8
timer           ds      3
disp_sel        ds      1
freeze          ds      1

;##### I/O Map #####
        cseg
sio_a           equ     0018h
sio_b           equ     001ah
pio_a           equ     001ch
pio_b           equ     001eh

;##### MACRO #####
io_set  macro   @1,@2
        ld      a,@2
        out     (@1+1),a
        endm
io_put  macro   @1,@2
        ld      a,@2
        out     (@1+0),a
        endm
move    macro   @1,@2
        ld      a,@1
        ld      (@2),a
        endm

;##### RESET #####
        org     0000h
        ld      sp,09fffh
        di
        jp      main

;##### INT / NMI #####
        org     0020h
        dw      _midi_
_midi_:
        ex      af,af'
        exx
        ld      de,(rx_top)
        ld      a,10000000b
        or      d
        ld      h,a
        ld      l,e
        in      a,(sio_a+0)
        ld      (hl),a
        inc     de
        res     4,d
        ld      (rx_top),de
        exx
        ex      af,af'
        ei
        reti
        org     0066h
        retn

;##### Main #####
main:
        ld      hl,08000h
        ld      a,0a0h
_ram_clear_loop:
        ld      (hl),0
        inc     hl
        cp      h
        jr      nc,_ram_clear_loop
        io_set  pio_a,0cfh              ; Mode 3
        io_set  pio_a,00000000b         ; 0:Out / 1:In
        io_set  pio_a,007h              ; Interrupt Disable
        io_set  pio_b,0cfh              ; Mode 3
        io_set  pio_b,00000000b         ; 0:Out / 1:In
        io_set  pio_b,007h              ; Interrupt Disable
        io_set  sio_b,00011000b         ; Channel Reset B
        io_set  sio_b,00000100b         ; Resister Point = 4
        io_set  sio_b,11000100b         ; Mode
        io_set  sio_b,00000001b         ; Resister Point = 1
        io_set  sio_b,00000000b         ; Interrupt Mode
        io_set  sio_b,00000010b         ; Resister Point = 2
        io_set  sio_b,20h               ; Vector Address
        io_set  sio_a,00011000b         ; Channel Reset A
        io_set  sio_a,00000100b         ; Resister Point = 4
        io_set  sio_a,11000100b         ; Mode
        io_set  sio_a,00000001b         ; Resister Point = 1
        io_set  sio_a,00010000b         ; Interrupt Mode
        io_set  sio_a,00000011b         ; Resister Point = 3
        io_set  sio_a,11000001b         ; Receive Start
        im      2
        ei
        in      a,(sio_a+0)             ; dummy read
        xor     a
        out     (pio_b),a
        ld      a,11000110b
        out     (pio_a),a
        ld      a,10000110b
        out     (pio_a),a
        ld      a,11000110b
        out     (pio_a),a
        move    0,select+0
        call    maxim_init
        move    1,select+1
        call    maxim_init
        move    2,select+2
        call    maxim_init
        move    3,select+3
        call    maxim_init
        move    4,select+4
        call    maxim_init
        move    5,select+5
        call    maxim_init
        move    6,select+6
        call    maxim_init
        move    7,select+7
        call    maxim_init
loop:
        call    display
        call    rx_data_check
        jr      loop

rx_data_check:
        ld      de,(rx_end)
        ld      hl,(rx_top)
        and     a                       ; CY <-- 0
        sbc     hl,de
        ret     z
        ld      a,10000000b
        or      d
        ld      h,a
        ld      l,e
        ld      b,(hl)
        inc     de
        res     4,d
        ld      (rx_end),de
        bit     7,b
        jr      z,50$                   ; running
        ld      a,b
        cp      0f8h
        ret     nc
        cp      0f0h
        jr      c,10$
        xor     a
        ld      (rsb),a
        ret
10$:
        ld      a,b
        and     00001111b
        ld      (channel),a
        ld      a,b
        and     11110000b
        ld      (rsb),a
        xor     a
        ld      (dcb),a
        ret
50$:
        ld      a,(rsb)
        cp      0
        ret     z
        cp      0c0h
        ret     z
        cp      0d0h
        ret     z
        ld      a,(dcb)
        cp      0
        jr      nz,90$
        inc     a
        ld      (dcb),a
        ld      a,b
        ld      (keyno),a
        ret
90$:
        xor     a
        ld      (dcb),a
        ld      a,(rsb)
        cp      0a0h
        ret     nz
        ld      a,(channel)
        cp      00fh
        ret     nz
        ld      a,(keyno)
        cp      0
        jp      z,_sel_0
        cp      1
        jp      z,_sel_1
        cp      2
        jp      z,_sel_2
        cp      3
        jp      z,_sel_3
        cp      4
        jp      z,_sel_4
        cp      5
        jp      z,_sel_5
        cp      6
        jp      z,_sel_6
        cp      7
        jp      z,_sel_7
        ret
_sel_0:
        ld      a,b
        and     00000111b
        ld      (select+0),a
        jp      _sel_disp
_sel_1:
        ld      a,b
        and     00000111b
        ld      (select+1),a
        jp      _sel_disp
_sel_2:
        ld      a,b
        and     00000111b
        ld      (select+2),a
        jp      _sel_disp
_sel_3:
        ld      a,b
        and     00000111b
        ld      (select+3),a
        jp      _sel_disp
_sel_4:
        ld      a,b
        and     00000111b
        ld      (select+4),a
        jp      _sel_disp
_sel_5:
        ld      a,b
        and     00000111b
        ld      (select+5),a
        jp      _sel_disp
_sel_6:
        ld      a,b
        and     00000111b
        ld      (select+6),a
        jp      _sel_disp
_sel_7:
        ld      a,b
        and     00000111b
        ld      (select+7),a
        jp      _sel_disp
_sel_disp:
        ld      c,a
        ld      a,(keyno)
        ld      b,a
        ld      a,c
        call    maxim_set
        ld      a,(keyno)
        call    display_main
        ld      a,1
        ld      (freeze),a
        xor     a
        ld      (timer+2),a
        ret

display:
        ld      a,(timer+0)
        inc     a
        ld      (timer+0),a
        cp      0
        ret     nz
        ld      a,(timer+1)
        inc     a
        ld      (timer+1),a
        cp      80                      ; ***********:
        ret     c
        xor     a
        ld      (timer+1),a
        ld      a,(freeze)
        cp      0
        jr      z,_display_go
        ld      a,(timer+2)
        inc     a
        ld      (timer+2),a
        cp      3
        ret     c
        xor     a
        ld      (timer+2),a
        ld      (freeze),a
_display_go:
        ld      a,(disp_sel)
        inc     a
        and     00000111b
        ld      (disp_sel),a
display_main:
        and     00000111b
        ld      l,a
        rlca
        rlca
        rlca
        ld      e,a
        ld      h,0
        ld      bc,select
        add     hl,bc
        ld      a,(hl)
        or      e
        out     (pio_b),a
        ret

maxim_init:
        ld      b,a             ; [a]=input, [b]=output
maxim_set:
        and     00000111b
        or      01000000b
        ld      e,a
        ld      a,b
        and     00000111b
        rlca
        rlca
        rlca
        or      e
        out     (pio_a),a
        and     00111111b
        out     (pio_a),a
        or      01000000b
        out     (pio_a),a
        ret

        end

■ソフトウェア■

本機を制御するコントローラとしては、MIDIを経由していればシーケンサでも構わな
いが、サンプルとして以下の[matrix_test]というMAXパッチを用意している。これを
アレンジして、任意のマルチメディア・パフォーマンスに対応したMAXパッチを作るこ
とができる。
なお、制御するのは「あるビデオ出力チャンネルは、どのビデオ入力からの信号が割り
当てられるか」という関係であり、「このビデオ入力をどこに出力させるか」という逆
方向の対応ではないことに注意すること。この逆に、全てのビデオ出力が同じビデオ入
力に割り当てられて同じものが出力される、という設定は可能である。


以下に示すのは、1996年11月3日に神戸・ジーベックホールで行った研究発表イベン
トのインスタレーションとして、本機を使用した作品のパッチ例である。


■使用上の注意事項■

本機の使用方法の注意点はただ一つである。本機の電源を投入する際には、それより前
に全てのビデオ入力信号が正常状態で入力されていなければならない。つまり、立ち上
がり時にビデオスイッチLSIが「正常にビデオ入力されていない」と認識したチャンネ
ルのビデオ入力は、その後に与えられても、正常なビデオ出力として得られないで異常
な信号として出力されてしまう。このために、起動時には、本機に接続される全てのビ
デオ信号機器を正常に立ち上げてから、最後に本機の電源を投入すること。

■機能仕様■

MIDIチャンネル「16」のポリフォニック・プレッシャーとして、

 ・ノート「0」のバリュー(0-7) --- 出力[1]に与えられる入力[1-8]
 ・ノート「1」のバリュー(0-7) --- 出力[2]に与えられる入力[1-8]
 ・ノート「2」のバリュー(0-7) --- 出力[3]に与えられる入力[1-8]
 ・ノート「3」のバリュー(0-7) --- 出力[4]に与えられる入力[1-8]
 ・ノート「4」のバリュー(0-7) --- 出力[5]に与えられる入力[1-8]
 ・ノート「5」のバリュー(0-7) --- 出力[6]に与えられる入力[1-8]
 ・ノート「6」のバリュー(0-7) --- 出力[7]に与えられる入力[1-8]
 ・ノート「7」のバリュー(0-7) --- 出力[8]に与えられる入力[1-8]

という対応でスイッチマトリクスを設定する。このノート番号については、下位3ビッ
トのビットパターンでマスクせずに、絶対的な値として比較しているので注意。また、
バリューについては下位3ビットのビットパターンでマスクしているので、たとえばデー
タ[8]はデータ[0]というように解釈される。